华强商城 被动器件(电容/电阻/电感) BOM配单 原厂专区 PCB制板 积分兑换
0
首页>IC索引

TPS65381A-Q1

适用于安全应用中的微控制器的多轨电源 (PMIC)

TPS65381A-Q1产品信息:

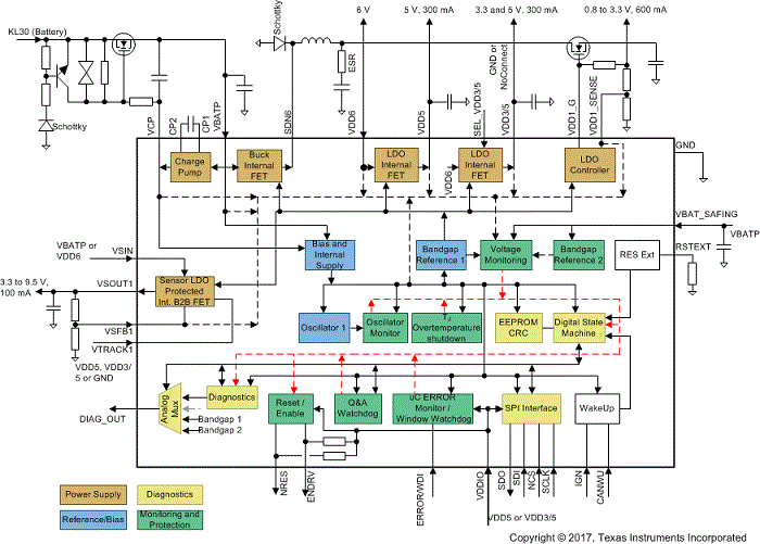
TPS65381A-Q1 器件是一种多轨电源,旨在为汽车和工业等市场中的安全相关 应用微控制器 (MCU) 供电。该器件支持 的 Hercules TMS570 MCU 和 C2000 MCU 系列以及其他各种具有双核锁步 (LS) 或松散耦合架构 (LC) 的 MCU。

TPS65381A-Q1 器件集成了多个为 MCU、控制器局域网 (CAN) 或 FlexRay 以及外部传感器供电的电源轨。异步降压开关模式电源转换器具有内部 FET,可将输入电源(电池)电压转换为 6V 的前置稳压器输出。该 6V 前置稳压器为其他稳压器供电。该器件支持通过 IGNI ON 或 CAN 收发器唤醒。

例如,该具有内部 FET 的集成式固定 5V 线性稳压器可用于 CAN 或 FlexRay 收发器电源。第二个线性稳压器也具有内部 FET,可选择将输出电压调节至 5V 或 3.3V,以适用于 MCU I/O 电压。

TPS65381A-Q1 器件包含可调线性稳压器控制器,需要使用外部 FET 和电阻分压器,将可调电压稳定在 0.8V 和 3.3V 之间,以适用于 MCU 内核电源。

集成式传感器电源能够以跟踪模式或可调输出模式运行,并包含接地短路和对电池短路保护。因此,该稳压器能够为模块外部的传感器或电子控制单元 (ECU) 供电。

集成式电荷泵为内部稳压器提供过驱电压。通过使用电荷泵输出来控制外部 NMOS 晶体管,该电荷泵还可用于电池反向保护电路。当器件必须以可能的最低电源电压运行时,与传统电池反向阻断二极管相比,该解决方案支持以更低的最小电池电压运行。

该器件监控所有稳压器输出、电池电压和内部电源轨上的欠压和过压情况。第二个带隙基准独立于主带隙基准,可用于欠压和过压监控,以免未检测到主带隙基准内的任何漂移。此外,还实现了稳压器电流限制和温度保护。

TPS65381A-Q1 器件具有监控和保护功能,包括:具有触发模式和 问答 模式的看门狗、MCU 错误信号监控器、针对内部振荡器的时钟监控、针对时钟监控器的自检、针对非易失性存储器的 CRC、支持 MCU 监测器件的内部模拟和数字信号的诊断输出引脚、针对 MCU 的复位电路以及可在检测到故障时禁用保险路径或外部功率级的使能驱动输出。内置自检 (BIST) 可在启动时自动监控器件功能。专用的诊断状态支持 MCU 检查 TPS65381A-Q1 监控和保护功能。

TPS65381A-Q1 器件采用 32 引脚 HTSSOP PowerPAD 封装。

TPS65381A-Q1数据手册:

TPS65381A-Q1引脚功能、电路图:

Q1

【用 途】 一般型贴片管【性能 参数】硅 NPN Rb=Rbe=470kΩ 20V 0.03A【互换 兼容】FMQ1

TI新一代LED驱动器

tlc6c598-q1 与 tlc6c5912-q1 特性与优势: 最高额定电压:tlc6c598-q1 与 tlc6c5912-q1 可在所有输出上实现高达 40v 的最高额定电压。有助于 tlc6c598-q1 为多达 8 串 led 供电,tlc6c5912-q1 为多达 12 串 led 供电,这些 led 串直接与汽车电池相连; 热关断保护:tlc6c598-q1 与 tlc6c591

cd4013产生的方波发生器电路 - 信号处理电子电路图

接通电源,S1=1,使Q1=1,Q1=0,Q1通过R2向C2充电。当R1=1时,FF1复位,Q1=0,Q1=1,C2通过二极管VD2向Q1放电,同时1通过R1向C1充电。当充到CP1为1时,FF1翻转,使Q1=1,Q1=0,C1通过二极管VD1向1放电,Q1通过R2又向C2充电。周而复始产生振荡。

TPS43332-Q1

【用 途】 电源控制电路【性能 参数】  采用HTSSOP-38(DAP)封装,降压输出范围0.9V至11V,可选择升压输出:7V/10V/11V,可编程频率和外部同步范围150kHz至600kHz,分开的启动输入(ENA,ENB),低关断电流Ish 引脚排列图:【互换 兼容】

LM2904-Q1

【用 途】 【性能 参数】【互换 兼容】

TPIC74100-Q1

PIC74100-Q1是一款降压-升压开关模式调节器。其规定的工作温度范围为-40℃~+125℃。   同时又是一款符合汽车电子标准的DC/DC电源管理IC。

TWL1103T-Q1

【用 途】 【性能 参数】【互换 兼容】

TPIC71004-Q1

主要特性与优势 • 安全性设计:tpic71004-q1 是一款四通道爆管驱动器。每通道包含提供独立控制逻辑的高侧与低侧开关,可为不慎气囊部署;; 深圳市洛克里奇科技有限公司;;

TPS43330-Q1

【用 途】 DC/DC控制器【性能 参数】  采用HTSSOP-38(DAP)封装,降压输出范围0.9V至11V,可选择升压输出:7V/10V/11V,可编程频率和外部同步范围150kHz至600kHz,分开的启动输入(ENA,ENB),低关断电流Ish 引脚排列图:【互换 兼

LM2903-Q1

【用 途】 【性能 参数】【互换 兼容】

相关型号:

TCH20A20 TCH30A15 TCH20A15 TCH10A15 TCH20A10
TCH10A10 TCH30A06 TCH20A20-11A TCH30A15-11A TCH20A15-11A
TCH10A15-11A TCH20A10-11A TCH10A10-11A TCH30A06-11A TCQ30A06
TCQ30A04 TCQ20A04 TCQ10A04 TCQ20A03L TCQ30A06-11A
按首字母检索