一站式电子元器件采购平台

华强商城公众号

一站式电子元器件采购平台

元器件移动商城,随时随地采购

华强商城M站

元器件移动商城,随时随地采购

半导体行业观察第一站!

芯八哥公众号

半导体行业观察第一站!

专注电子产业链,坚持深度原创

华强微电子公众号

专注电子产业链,
坚持深度原创

电子元器件原材料采购信息平台

华强电子网公众号

电子元器件原材料采购
信息平台

德州仪器TPS62840高效降压转换器的介绍、特性、及应用

来源:HQBUY 发布时间:2021-06-28

摘要: 德州仪器TPS62840高效降压转换器具有典型的60nA的超低工作静态电流。这些设备包含特殊的电路,在100%模式下仅实现150nA I(Q),进一步延长电池放电结束时的寿命。这些设备使用dcs控制清洁电源无线电,典型的开关频率为1.8MH...

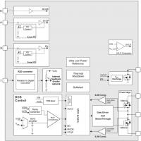
德州仪器TPS62840高效降压转换器具有典型的60nA的超低工作静态电流。这些设备包含特殊的电路,在100%模式下仅实现150nA I(Q),进一步延长电池放电结束时的寿命。这些设备使用dcs控制清洁电源无线电,典型的开关频率为1.8MHz。在省电模式下的设备扩展了轻载效率的负载电流范围1µ下面。


16预定义的输出电压可以通过连接电阻来选择引脚VSET。这一特性使得该设备能够灵活地应用于各种应用程序,并且只需要少量的外部组件。该装置的停止针立即消除任何开关噪声,在测试和放大器中进行无噪声测量;测量系统。TPS62840提供高达750mA的输出电流。输入电压1.8V ~ 6.5V,支持2S ~ 4S碱性、1S ~ 2S Li-MnO(2)、1S Li-Ion/Li-SoCl(2)等多种电源。


特性

  • 60nA工作静态电流
  • 100%占空比模式,带有150nA I(Q)
  • 输入电压范围V(IN) 1.8V ~ 6.5V
  • 输出电流高达750mA
  • 射频友好dcs控制
  • 80%的效率在1µI (3.6 V 到1.8 V )
  • 16个可选择的输出电压通过VSET引脚
  • 自动转换PFM/PWM或强制PWM模式
  • 可选择强制PWM和停止模式
  • 输出放电功能
  • 20 na关闭当前
  • SON-8, WCSP-6和HVSSOP-8包

应用程序

  • 智能仪表,智能恒温器
  • 跟踪装置
  • 可穿戴电子产品
  • 医用传感器贴片和病人监视器
  • 工业物联网(智能传感器)
  • 测试和测量

原理框图


声明:本文观点仅代表作者本人,不代表华强商城的观点和立场。如有侵权或者其他问题,请联系本站修改或删除。

社群二维码

关注“华强商城“微信公众号

调查问卷

请问您是:

您希望看到什么内容: