摘要: 差压传感器用于通过微机械机电流通道进行流量测量。
用微机电系统和两个压力传感器补偿集成电路(ic)演示了用于生化和医疗目的的微流体流量测量。流体的流速可以通过精密加工通道上的压降来确定。整个装配适合一个小陶瓷混合装配。
流体分析在当前广泛的应用中是必不可少的。生物学、医学分析、基因工程和许多其他领域依赖于快速、精确和可重复的化学和生物分析。自动计量和分析流体样品的工具对于经济实惠的性能至关重要。
高度专业化的电子传感器已经被设计用于自动化样品分析,但是液体的定量——仍然是一个突出的问题——必须通过物理方法来完成。这种操作通常是由步进电机驱动的专用微型注射器完成的。很容易想象与这种设置相关的难度和费用。
在解决这个问题的新方法中,DASA IMT和Seyonic SA(均来自瑞士neuch
小尺寸
化学惰性
温度稳定性
长期稳定
简单,容易,全自动重新校准
线性电压与压力输出
测量微流体流动的一种方法是通过测量集成到微流动通道中的限制的压力差。使用双压阻压力传感器进行压力测量,一个放置在限制之前,另一个放置在限制之后。
为了确保传感器不受化学腐蚀性流体的影响或改变,压力下的流体被施加到传感器隔膜的背面(其单晶线硅对化学物质相对不敏感)而不是前部。这种不寻常的结构通过屏蔽液体来保护传感器顶部的敏感微电子电路。为了防止机械张力产生误差,传感器安装在厚陶瓷基板上(图1)。

图1所示。这个横截面显示了安装在厚陶瓷基板上的双压阻压力传感器。
压阻式压力传感器具有良好的灵敏度和再现性,但对环境温度的变化非常敏感。直到最近,还没有办法在实现微流体流量传感所需的小尺寸和快速响应的同时补偿这些误差。解决这个问题的一种方法是新的MAX1458传感器信号处理器,它补偿了压阻传感器的初始误差和温度相关误差。图2比较了未校正传感器的输出与使用该IC补偿的相同输出。

图2。这个前后比较显示了MAX1458传感器信号调节器所实现的传感器误差的减少。
数字和用户可编程寄存器执行信号路径的完全电子补偿。对于暴露于大环境温度变化的应用,例如-40°C至+125°C的汽车范围,MAX1458的总输出精度优于1%。对于+15°C至+45°C等更有限的范围,总压力精度接近0.1%。
框图说明了IC的内部结构(图3a和3b)。传感器电桥激励电路通过使电桥驱动电压随温度升高来抵消灵敏度的降低。补偿的传感器桥也可以作为温度传感器,并且具有足够的线性,可以用于校正偏置漂移与温度的关系。

图3。传感器桥式励磁电路。

图3 b。差分输出路径。
输出信号在0.5V和4.5V之间可调(使用5V电源时),可适应10mV/V及更高的传感器灵敏度。补偿所需的所有系数都保存在MAX1458内部的EEPROM中。因此,设置是容易和自动校准通过一个简单的4线串行接口。
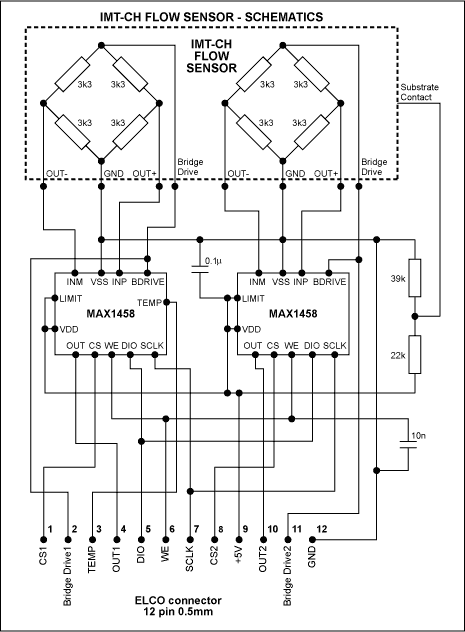
由于测量的压差和液体流量之间的关系取决于液体的粘度,而粘度又随着温度的变化而变化,因此MAX1458提供了一个温度输出信号,用于外部信号处理。这种设置(图4)允许测量不高于5.5 μ l/秒的流量。压力信号、温度传感器端子和所有其他连接都可以通过一个连接器进行外部后处理。

图4。压力传感器模块由一个双流量传感器和两个信号调理ic组成。
12x19mm压力传感模块的照片(图5)说明了MCM技术:一个单片流量传感器模块,通过导线连接到陶瓷载体上,连接到两个传感器信号处理器(MAX1458s),这两个传感器信号处理器也通过导线连接并安装为dice。图6示出了一个微流体加药分析系统,其中上述流量传感器的输出作为反馈信号,实现了连续动态的流量控制。

图5。该压力传感器模块采用多芯片模块(MCM)技术,尺寸为12x19mm。

图6。在该微流控加药分析系统中,流量传感器输出为连续流量控制提供反馈。
社群二维码
关注“华强商城“微信公众号
Copyright 2010-2023 hqbuy.com,Inc.All right reserved. 服务热线:400-830-6691 粤ICP备05106676号 经营许可证:粤B2-20210308